欢迎访问浙江新伟环保设备有限公司网站!业务咨询电话18105825031

您现在的位置: 首页 > 知新闻 > 行业动态

行业动态

什么叫软化水和除盐水?

时期:2023-10-17  点击数:

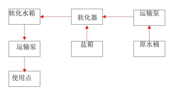
生水经过钠离子交换器处理,除去水中硬度的水称为软化水。

生水经过阴阳离子交换器处理,除去了水中所有的阴阳离子的水称为除盐水。


1672284498687637.png4404f004ce213536451b2414ec0727b4_1672284499275404.png